摘要:随着光伏等分布式电源在配电网中的大规模接入,配电网电压越限问题日益突出。传统依赖 OLTC 和并联电容器的离散式调压方式响应速度较慢,且难以满足高渗透光伏场景下的快速电压波动控制需求。光伏逆变器具备快速调节无功的能力,可作为连续调节手段参与电压控制,但其调节能力受逆变器容量限制,单独作用时往往难以在全工况维持电压稳定。因此,构建连续—离散协同的电压控制策略成为提升配电网电压安全性和稳定性的关键。
作者信息
编号:MP-20
大小:32K
作者:Bob(原创)
项目概述
随着高渗透率光伏发电的大规模接入,配电网电压的时变性和不确定性显著增强,传统依赖有载调压变压器(OLTC)与并联电容器的离散式调压机制难以满足快速电压波动下的稳定运行需求。光伏逆变器能够通过无功调节实现快速电压支撑,但其调节能力受容量和运行约束限制,难以在全工况下独立维持电压合规。如何构建连续与离散调节手段的协调控制机制,实现配电网多时间尺度、分层化的电压稳定运行,成为亟需解决的关键问题。
针对上述挑战,本文提出一种基于光伏无功调节与 OLTC 协同的连续–离散电压控制策略。在连续层中,利用光伏逆变器的 Q–V 下垂特性实现快速电压调节,并通过无功饱和检测(SatFlag)识别逆变器调节能力边界;在离散层中,以 OLTC 调压和电容器投切作为结构性电压调节手段,引入电压均值(Vavg)及越限比例(ratio_low、ratio_high)等统计量描述电压长期偏差特征,并通过协调信号 NeedAdjust 实现连续层与离散层的联动触发。所提出策略能够在不增加通信依赖的前提下,自主判别连续调节不足的运行状态,并按需触发离散设备进行电压恢复,避免频繁动作,提升系统的稳定性与经济性。
在构建的多节点配电网仿真平台上,对不同扰动强度与光伏出力场景进行了系统性测试。仿真结果表明:相比仅采用 OLTC 或仅依赖光伏无功调节的传统控制方式,本文方法能够显著降低电压越限发生率,加快电压收敛速度,并在负荷扰动及光伏波动条件下保持良好的电压稳定性与控制协调性。研究成果为高比例光伏接入条件下的配电网电压协调控制提供了一种简单高效、易于工程实现的分层调控框架。
系统设计
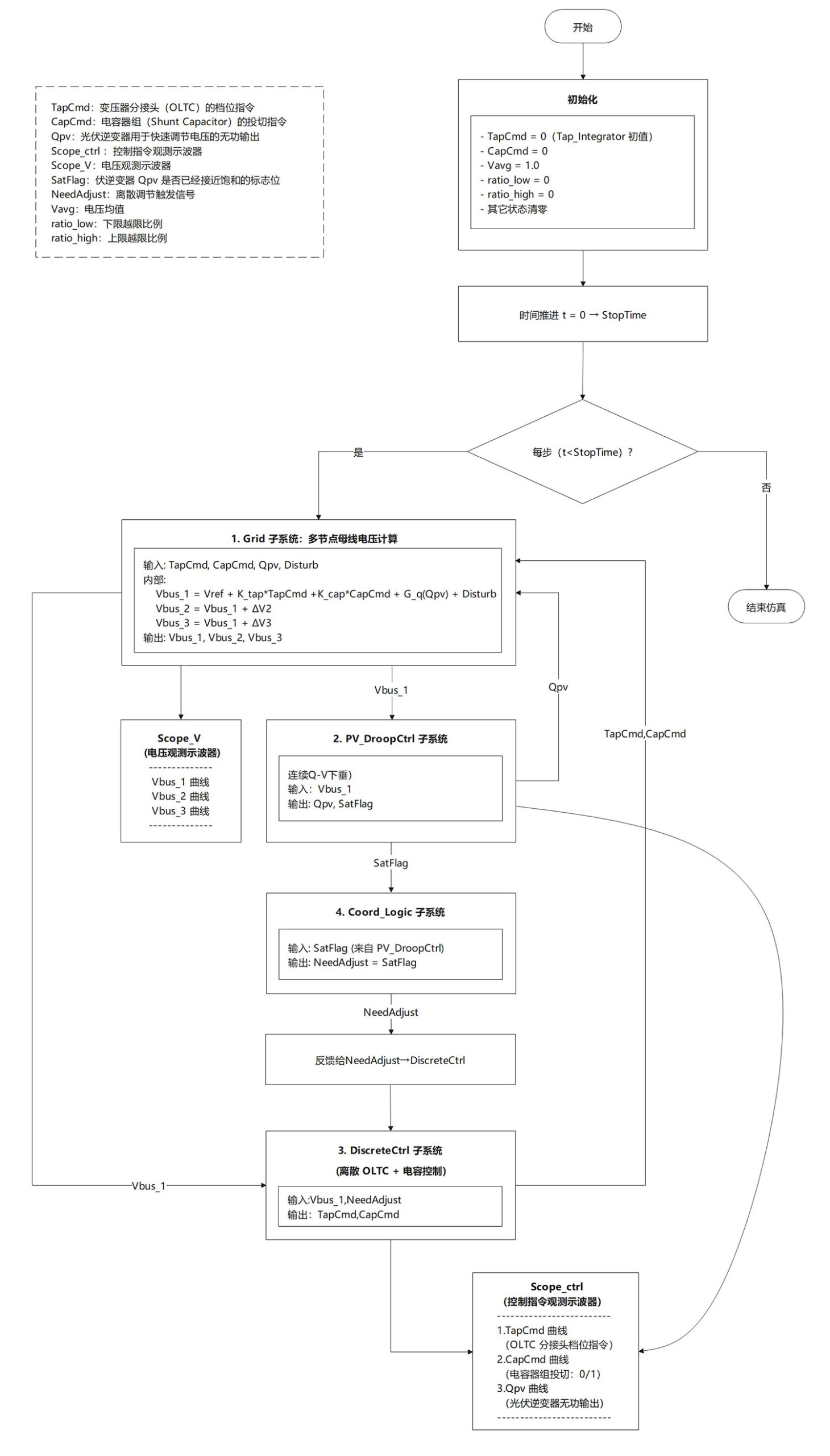
整个系统设计为一个基于三节点配电网模型的电压协调控制框架,结合离散式 OLTC/电容调节、连续式光伏 Q–V 下垂控制以及基于饱和判据的跨层协同逻辑,实现对电压的动态稳定调控。

图1 系统整体流程图

图2 基于三节点等值配电网的跨层协同电压控制系统 Simulink 顶层框图
硬件配置
该系统硬件配置如上,如果您的电脑配置低于下述规格,运行速度可能会与本系统的存在差异,请注意。

表1 惠普(HP)暗影精灵10台式整机配置(系统硬件配置)
软件环境
对本实验所需的各类软件及工具的基本信息进行了清晰汇总。

表2 系统软件配置(真实运行环境)
运行展示
运行Coord_VoltCtrl_demo.slx

图3 三节点电压动态响应(Scope_V)
显示三节点电压在扰动发生后,经过 droop 的快速抑制与 OLTC 的逐级降档调节后逐步回落并稳定在安全范围内。
看结果:清楚地给出了三节点电压从扰动 → 被 droop 初步压下 → 再被 OLTC 多次降档拉回稳态的过程,说明“电压有没有被控制住、各节点最终落到哪儿”

图4 控制动作量变化(Scope_ctrl)
表明 droop 无功首先触发调节并在饱和后由 OLTC 进行连续降档,从而完成电压恢复;电容在高压场景中保持未投入状态。
看动作:把 Qpv、TapCmd、CapCmd 的动作过程交代清楚:先是 droop 吸无功,接着 droop 饱和触发 OLTC 连续降档,电容保持不投,这恰好解释了图 3 中电压变化的“原因”。
文件清单
本项目的文件清单如下所示:

拓展服务
我们为有进一步需求的用户提供以下有偿拓展服务,包括但不限于:

温馨提醒:上述服务均为有偿服务。我们会根据您的实际需求、项目规模与技术复杂度,提供对应的方案评估与费用报价,在充分沟通后再开展具体工作。若您有环境搭建、功能开发、模型训练或远程指导等需求,欢迎先与我们联系,我们将尽量在预算与效果之间为您找到合适的平衡方案。


评论(0)